了解注塑機液壓傳動工作原理
注塑機液壓傳動的工作原理如下:
能量轉換
機械能轉化為液壓能:液壓傳動系統以液壓油為工作介質,動力元件(如油泵)在原動機(通常為電動機)的驅動下旋轉,將原動機的機械能轉化為液壓油的壓力能。
液壓能轉化為機械能:壓力能通過控制元件(如各種流量閥、壓力閥和方向閥等),再借助執行元件(如油缸或油馬達)將壓力能轉換為機械能,從而驅動負載實現直線或回轉運動。

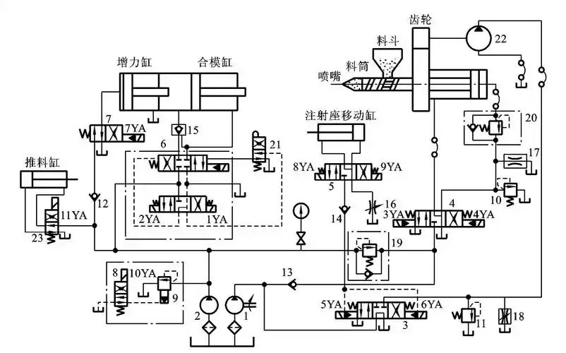
具體工作過程
合模過程:合模時,液壓泵輸出的壓力油經電磁換向閥等控制元件進入合模缸。例如,在一些注塑機中,電磁鐵通電使液壓油進入合模缸的左腔或右腔,推動活塞移動,實現合模動作。合模速度可通過調節流量閥來控制,如慢速合模時,小流量泵單獨供油,通過溢流閥調定壓力,經電液換向閥進入合模缸左腔,推動合模缸慢速前移;快速合模時,大流量泵和小流量泵的壓力油合流進入合模缸左腔,實現快速合模。
注射過程:注射座移動缸推動注射座整體前移,使噴嘴與模具澆口緊密接觸,注射缸推動螺桿將料筒前端的熔料經噴嘴壓入模腔。在這個過程中,通過控制電磁換向閥的通斷電狀態和調節流量閥、壓力閥,可以實現慢速注射和快速注射,以及對注射壓力和注射速度的調節。比如,慢速注射時,泵的壓力油經電液換向閥和單向節流閥進入注射缸右腔,推動注射缸活塞慢速前進,注射速度由單向節流閥調節;快速注射時,大流量泵和小流量泵的壓力油同時進入注射缸右腔,實現快速注射。

保壓過程:注射動作完成后,需要對模腔內的熔料進行保壓,使塑料緊貼模腔而獲得精確的形狀,并在制品冷卻凝固收縮過程中,使熔化塑料不斷補充進模腔,防止充料不足而出現殘次品。此時,液壓系統通過電磁換向閥等控制元件,使泵僅對注射缸右腔補充少量油液,以維持保壓壓力,多余油液經溢流閥溢回油箱。
預塑過程:保壓完畢后,液壓馬達通過減速機構帶動螺桿旋轉,從料斗加入的塑料顆粒隨著螺桿的轉動被帶至料筒前端,加熱熔化,并建立起一定壓力。螺桿頭部的熔料壓力上升到能克服注射缸活塞退回的阻力時,螺桿開始后退,為下次注射做準備。
開模過程:開模速度一般為慢 - 快 - 慢。開模時,液壓油經電磁換向閥進入合模缸的右腔,推動合模缸后退,實現開模動作。通過控制電磁換向閥的不同通電組合,可以實現慢速開模和快速開模。
頂出過程:頂出制品時,液壓泵的壓力油經換向閥和單向節流閥進入頂出缸左腔,推動頂出桿穩速前進,頂出制品。頂出速度由單向節流閥調節。
控制與調節
注塑機液壓傳動系統中的控制元件起到了關鍵的控制和調節作用。例如:
流量閥:可調節液壓油的流量,從而控制執行元件的運動速度,如單向節流閥用于調節注射速度、頂出速度等。
壓力閥:對液壓系統的壓力進行控制和調節,如溢流閥可限制系統的最高壓力,起到安全保護作用;遠程調壓閥可在一定范圍內調節保壓壓力等。
電磁換向閥:通過改變液壓油的流向,控制執行元件的運動方向,實現合模、開模、注射座前移、后退、注射、頂出等不同動作的切換。
液壓傳動系統優缺點
液壓傳動的缺點:
(1)從結構上看,其單位重量的輸出功率和單位尺寸輸出功率在四類傳動方式中是力壓群芳的,有很大的力矩慣量比,在傳遞相同功率的情況下,
液壓傳動裝置的體積小、重量輕、慣性小、結構緊湊、布局靈活。
(2)從工作性能上看,速度、扭矩、功率均可無級調節,動作響應性快,能迅速換向和變速,調速范圍寬,調速范圍可達100:l到2000:1;動作
快速性好,控制、調節比較簡單,操縱比較方便、省力,便于與電氣控制相配合,以及與CPU(計算機)的連接,便于實現自動化。
(3)從使用維護上看,元件的自潤滑性好,易實現過載保護與保壓,安全可靠;元件易于實現系列化、標準化、通用化。
(4)所有采用液壓技術的設備安全可靠性好。
(5)經濟:液壓技術的可塑性和可變性很強,可以增加柔性生產的柔度,和容易對生產程序進行改變和調整,液壓元件相對說來制造成本也不高,
適應性比較強。(6)液壓易與微機控制等新技術相結合,構成“機-電-液-光”一體化已成為世界發展的潮流,便于實現數字化。
液壓傳動的缺點:
任何事物都是一分為二的,液壓傳動也不例外:
(1)液壓傳動因有相對運動表面不可避免地存在泄漏,同時油液不是絕對不可壓縮的,加上油管等彈性變形,液壓傳動不能得到嚴格的傳動比,因而
不能用于如加工螺紋齒輪等機床的內聯傳動鏈中。
(2)油液流動過程中存在沿損失、局部損失和泄漏損失,傳動效率較低,不適宜遠距離傳動。
(3)在高溫和低溫條件下,采用液壓傳動有一定的困難。
(4)為防止漏油以及為滿足某些性能上的要求,液壓元件制造精度要求高,給使用與維修保養帶來一定困難。
(5)發生故障不易檢查,特別是液壓技術不太普及的單位,這一矛盾往往阻礙著液壓技術的進一步推廣應用。液壓設備維修需要依賴經驗,培訓液壓
技術人員的時間較長。
